配电柜中时序电路是较为常用的一种降压启动方法,时序控制是指能实现电气设备或装置在运行的过程中,其动作状态按照时间先后有顺序地发生变化的电路。例如一台三相异步电动机采用“星一角”启动方法时,电动机刚开始启动时定子绕组采用星形接法,电动机处于降压启动过程,随着电动机启动时间延长,电动机转速升高,在电动机星接启动一段时间后,电动机定子绕组由星形接法改变为三角形接法,电动机由降压启动转换为全压启动,接着进入正常运行状态。

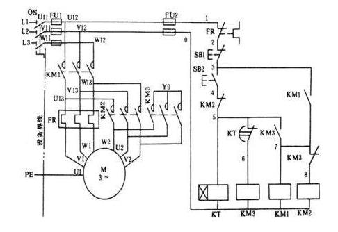
电动机启动过程中定子绕组接法的改变可用时序电路来实现,也就是电动机通过辅助电路的控制,使电动机开始启动时定子绕组为星形接法,过一段时间后(例如40秒钟)电动机定子绕组自动从星形接法转换为三角形接法继续启动,并转为正常运行三相异步电动机“星一角”启动电路见下图,图中主电路的三相异步电动机M由两个交流接触器1KM和2KM控制,电动机M有过载保护(热继电器FR起过保护作用)和短路保护环节(熔断器起短路保护作用),主电路电源为380V三相流电源。
图中轴助电路控制元件有起短路保护作用的熔断器2FU,有启动按钮开关2SB和停止按钮开关1SB,有时间维电器KT、交流接触器1KM和2KM辅助电路中的时间继电器KT和交流接触器1KM和2KM组成时序单元电路,也就是说交流接触器1KM和2KM的动作受时间继电器KT的控制,并控制主电路中的电动机M定子绕组的“星”接启动与“角”接启动之间的转换辅助电路有自锁环节和电气联锁环节。

自锁环节是并联于启动按钮开关2SB旁边的时间继电器KT的快跳常开触点,辅助电路中电气联锁环节由串接于交流接触器1KM线图下边的2KM常闭触点和串接于交流接触器2KM线圈下边的1KM常闭触点组成。也就是说交流接触器1KM得电动作迫使交流接触器2KM不能得电动作;画反过来也是如此,以确保电动机M定子绕组星形接法启动时,不会发生定子绕组三角形接法。
只有电动机星形接法起动段时间后(定时时间)才能使电动机先断开星形联接形式,紧接着立即转为三角形联接。实际电动机在定子绕组从“星”接转换为“角”接过程中,有极短瞬间电动机是处于断电状态的(既不是“星”接,也非“角”接状态)电动机M从星形接法启动开始到其定子绕组转换到三角形接法继续启动这段时间的控制是由时间继电器KT来实现。

下面我们来说明电动机启动过程,首先闭合刀开关QK,接着按动启动按2SB。2SB→1KM得电(同时KT得电并开始计时)一主电路中1KM主触点闭合一→电动机开始星形启动。当时间继电器定时时间到,KT的延时动作的常闭触点先断开,使1KM先断电,其主电路中的1KM三对常开触点断开(电动机瞬间断电)。当KT的延时断开常闭触点先断开后,紧接着KT延时闭合的常开触点闭合,当KT延时闭合的常开触点闭合后,若1KM接触器失电使其常开触点已经断开,常闭触点(联锁环节中1KM常闭触点)已经闭合,交流接触器2KM会得电动作,使其联锁环节中2KM常闭触点断开(使1KM不能得电),紧接着2KM的主触点(三对主触点)闭合,电动机由“星”接启动转换为“角”接继续启动,并转为运行状态。
通过以上星三角启动控制电路可以看出,三个接触器的启停是有先后顺序和时间要求的。这样通过分别启动接触器来达到实现电动机的启动,减少了直接启动电动机对电网大电流的冲击。保证供电电压的稳定性。

二维码1
13697432957