配电柜中星三角降压启动线路应用较多,对于大功率的电机启动经常用到。在实际生产接线中有很多问题需要注意。包括对电气元件的选型和电缆线径的选取都应按接线标准来操作。那星三角控制线路到底怎样布线和安装呢,下面给大家详细讲解。
一、配电柜星三角自动降压安装步骤
1、按元件明细表将所需器材配齐并检验元件质量,选用合适规格的导线。
2、在控制板上按电气布线图进行划线并安装走线槽和所有电器元件
3、按电气原理图进行控制板正面的线槽内配线,并在线头上套编码套管和冷压接线头
4、检验配电柜控制板内部布线的正确性
5、进行控制板外部配线
6、经仔细检查后,通电校验
7、拆去控制板外部接线

二、启动线路布线工艺要求
1、检验元件质量应在不通电情况下进行,若有损坏的元件要立即更换。
2、安装控制板上的走线槽及电器元件时,必须根据电器元件布置图划线后进行安装,并做到安装牢固,排列整齐、均称、合理和便于线及更换元件
3、紧固各元件时,要受力均匀,紧固程度适当,以防止损坏元件。
4、控制板内部布线采用控制板正面线槽内配线方法。布线时在线槽外的导线也应做到横平竖直、整齐、走线合理:进入线槽的导线要完全置于走线槽内,并能方便盖上线槽盖;各接点应不能松动。
5、配电柜走线槽内的导线要尽可能避免交又,装线不要超过其容量的70%,以便装配和维修。
6、各电器元件与走线槽之间的外露导线,要尽可能做到横平竖直,变換走向要垂直,同一元件位置一致的端子和相同型号电器元件中位置一致的端子上引出或引入的导线,要敷设在同一平面上,并应做到高低一致或前后一政,不得交又。
7、配电柜各电器元件接线端子上引出成引入的导线,除间距很小和元件机械强度很差,如时间瞧电器JS7ーA型同一只微动开关的同一侧常开与常闭触点的连接导线,允许直接架空意设外,其他导线必须经过走线槽进行连接。

8、各电器元件接线端子引出导线的走向,以元件的水平中心线为界限,水平中心线以上接线端子引出的导线,必须进入元件上面的走线槽;水平中心线以下接线端子引出的导线必须进入元件下面的走线槽,任何导线都不允许从水平方向进入走线槽内
9、所有导线与接线端子的连接,必须牢靠,不得松动。在任何情况下,接线端子必导线截面积和材料性质相适应,并在所有接线端子、导线线头上套有与原理图上相应接点做线号的编码套管
10、所有导线的截面积在等于或大于0.5毫米时,必须采用软线,考虑机械强度的原因,所用导线的最小截面积:在控制箱外为1毫米;在控制箱内为0.75毫米:但对控制箱内很小电流的电路连线,如电子逻辑电路,和类似低电平(信号)电路,可用0.2毫米,并且可以采用硬线,但是必使用在不能移动又无动的场合当接线端子不适合连接软线或较小截面积的软线时,可以在导线端头穿上针形或义形轧头并压紧
11、一般一个接线端子只能连接一根导线,如果采用专门设计的端子,可以连接两根或多根导线,但导线的连接方式,必是公认的、工艺上成熟的各种方式,如夹景、压接、焊接,烧接等,并连接工艺应严格按照工序要求进行。
12、配电柜内布线时,严禁损伤线和导线绝缘
13、验控制板内部布线的正确性,一般应在不通电的情况下进行,必要时,也可进行通电校验,但鉴于生产条件和考虑安全等因素,不允许进行通电情况下检验
14、控制板外部配线时,全部配线必须一律装在导线通道内,使导线有适当的机械保护,能防止液体、铁屑和灰尘的侵入,在调试时可适当降低要求,但必需以能确保安全为条件,如对电动机、启动电阻器等负截或移动、可调整部件上电气设备的配线,可以采用多芯像皮线或塑料护套软线来保证。
15、通电校验必须有其它人在场监护,应根据电气原理图的控制要求独立进行校验,若出现故障也应自行排除。同时,要作好考核记录
16、在规定的定额时间内完成,做到安全、文明生产。

三、控制线路安装注意事项
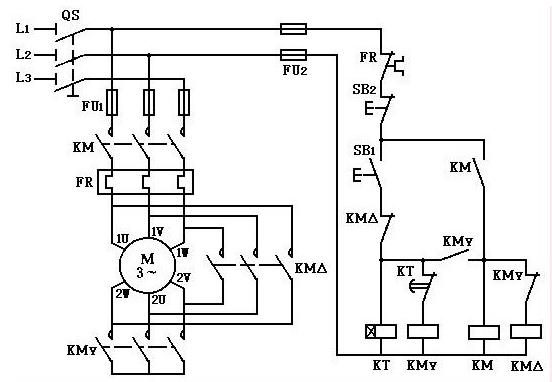
1、配电柜进行Y一△启动控制的电动机,必须是有6个出线端子且定子绕组在△接法时的额定电压等于三相电源线电压的电动机
2、安装时,可以优先选用Y系列电动机,其最小容量:6极为0.75千瓦:2、4、8极为4千瓦。若采用灯箱替代电动机,在通电校验后,必须复验主电路的接线是否正确
3、接线时要注意电动机的△接法不能接错,应将电动机定子绕组的U1、V1、W1通过KM2接触器分别与W2、U2、V2连接,否则,会使电动机在△接法时造成三相烧加各接同相电源或其中一相绕组接入同一相电源面无法工作等故障
4、KM3接触器的进线必须从三相绕组的末端引入,若误将首端引入,则在KM3按接触器合时,会产生三相电源短路事故。
5、在安装中,若没有条件在导线端头采用针形或又形轨头时,也要做到线头与接线端子连接紧密、不得松动
6、通电校验前要再检查一下熔体规格及各整定值是否符合电气原理图的要求
7、电动机,时间继电器、接线端子板的不带电金属外壳或底板应可接地

二维码1
13697432957