地址:广州市番禺区大龙街信发路3号百翔科创园3栋
电话:13697432957
传真:020-39962272
配电柜中浪涌保护器的安全应用[ 2021-01-18 ]
配电柜在使用过程中由于功率较大,其电气回路或者通讯线路会受到外因影响瞬时产生尖峰电流。如打雷时或电网产…
配电柜厂家设计要把安全和实用放在首位[ 2021-01-09 ]
一、配电柜一般设计要求: 1、配电柜和配电箱在设计过程中要把安全放在第一位,同时所有技术参数必须符合安…
plc控制柜为转轮除湿机精准运行保驾护航[ 2020-12-29 ]
plc控制柜应用在转轮除湿机中,保证了除湿系统和稳定性和可操作控性。通过plc控制器的自动分析和采样,能精确地…
PLC控制柜在现代养猪场的高效应用[ 2020-12-27 ]
plc控制柜不仅在工业和机械领域大规模使用,而且在现代养殖业中也发挥着越来越大的作用。近2年来生猪养殖一直…
常用低压配电柜和普通列头柜有什么区别[ 2020-12-21 ]
常用低压配电柜一般指动力配电柜和电源柜,具体又分GGD配电柜、GCK配电柜、MNS配电柜等。那低压配电柜和普通…
广州东弘电控爱心助学在行动,为学校师生奉献一片爱心![ 2020-12-10 ]
只要人人都献出一点受,这世界将变成美好的世界。2020年11月,在这个充满生机和希望的季节。广州东弘电控携手…
中央空调自动控制系统在医院净化中的应用[ 2020-12-01 ]
医院控制系统较为复杂,包括洁净区的装饰装修、洁净空调、电气照明、医用气体、网络系统、门禁监控系统等。而…
低压配电柜运行前后检查维护技巧[ 2020-11-17 ]
低压配电柜属高危带电设备,配电设备如果中途出现问题会导致人身安全和财产损失。因此在配电柜投入运行前和运…
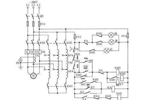
机械控制-M7120平面磨操作技巧和电气原理图[ 2020-11-06 ]
M7120平磨床是中型平面磨机床,是在国内使用时间较长的一款机械加工设备。它是由轮磨头、磨头快速升,降机构…
配电柜以压力为原则的控制电路原理[ 2020-11-04 ]
以压力控制为原则的电路是指电路中用电器的工作状态由工作系统的压力来控制的电路,如空气压缩机控制电路就是…
能源管理系统设计原则和解决方案[ 2020-10-28 ]
能耗监测系统是指通过对国家机关办公建筑和大型公共建筑安装分类和分项能耗计量装置,采用远程传输等手段及时…
配电柜中以温度为原则的控制电路[ 2020-10-24 ]
配电柜中会用到以温度为原则的控制电路,一般会配合电阻加热器来完成整个电路控制。以温度控制为原则的电路主…
配电柜中时序控制电路应用[ 2020-10-23 ]
配电柜中时序电路是较为常用的一种降压启动方法,时序控制是指能实现电气设备或装置在运行的过程中,其动作状…
配电柜中速度控制原理电路应用[ 2020-10-13 ]
配电柜中常用的速度控制目前以变频器应用较为广泛,在变频器未大规模应用前,以速度控制为原则的电路中的用电…
配电柜电路中的自锁和联锁环节应用[ 2020-10-12 ]
配电柜中常用的功能有自锁和联锁环节。为了保证配电柜控制电路中的启动顺序和实际联锁保护。自锁和联锁功能是…
配电柜电路中的短路保护、过流保护和欠压保护接线[ 2020-09-26 ]
配电柜在设计时考虑到许多外部因素影响,为了确保配电柜能正常运行和免受损失,实际电路中保护环节是必不可少…
配电柜主电路原理图的识别方法和步骤[ 2020-09-25 ]
配电柜内面对复杂和强弱电一体化线路,检修不知如何下手。因此要想看懂电气原理图,必熟记电气图形符号所代表…
配电柜电气原理图中主电路和辅助电路讲解[ 2020-09-24 ]
配电柜的虽然电气连接线多,但只要分清主电路和辅助电路的接线原理图,读懂电气原理图应该掌识图的基本方法和…
配电柜中变压器的分类和选用方法[ 2020-09-16 ]
变压器在配电柜应用较多,其作用主要用来给中继或信号灯供电用。目前常用的是单相变压器,其电压一般为24V,…
配电柜中电流互感器原理和应用[ 2020-09-15 ]
电流互感器是目前在配电柜中应用较广的一种电气元件,一般跟电流显示仪表搭配使用。主要用于将被测试的交流大…
配电柜生产厂家为您提供最新,最全,最权威的低压配电柜成套、配电箱、plc控制柜行业信息和恒温恒湿控制柜价格咨询服务,最专业的技术指导,做中国最有影响力的配电设备生产供应商
地址:广州市番禺区大龙街信发路3号百翔科创园3栋
24小时服务热线:13697432957 电子邮箱:253106211@qq.com
全国销售区域:广东深圳、东莞、佛山、惠州、中山、珠海,广西,安徽,福建,江西,河南,河北,湖北,湖南,海南,四川,贵州,云南,陕西,甘肃,山西,内蒙古,宁夏
Copyright 2001 - 2015 广州东弘电控设备有限公司
广州东弘自动化控制设备有限公司
友链:
扫一扫,免费体验电控解决方案
二维码1
在线客服
13697432957